Távhőellátás, hőszállítás
21.2. Megkívánt kapcsolások
Tartalomjegyzék
- TÁVHŐELLÁTÁS, HŐSZÁLLÍTÁS
- Impresszum
- Tisztelt Olvasó!
- Tisztelt Olvasó!
- ELŐSZÓ
- I. A TÁVHŐELLÁTÁSSAL KAPCSOLATOS ÁLTALÁNOS ISMERETEK
- 1. Bevezetés
- 2. A távhőellátás és távhőszolgáltatás definíciója és a jogi alapfogalmak
- 3. A távhőellátás ismeretanyaga
- 4. A távhőellátó rendszerek felépítése és osztályozása
- 4.1. A távhőellátás alrendszerei
- 4.2. A távvezeték-hálózat elemei
- 4.3. A hőszállító közeg fajtái
- 4.4. A forróvíz-távhőellátó alrendszerek hidraulikai kapcsolata
- 4.5. A fogyasztók típusai, a felhasználás célja
- 4.6. A vezetékrendszer fajtái
- 4.7. A vezetékek építési módja
- 4.8. A vezetékek száma
- 4.9. A hőközpontok fajtái
- 5. A hőszállítással kapcsolatos alapismeretek
- 5.1. A hőszállítás feladata
- 5.2. A hőszállítással kapcsolatos alapfogalmak
- 5.3. A hőszállítás mennyiségi jellemzői
- 5.4. A névleges szabályozási diagramok készítésének elvei
- 5.5. A hőigények rendezett gyakorisági diagramja, tartamdiagramja
- 5.6. A hőközpontok hőmérlege. A hőcserélő egyenletek
- 5.6.1. A fűtési hőcserélő
- 5.6.2. A HMV-hőcserélő soros kapcsolása bypass-üzem nélkül
- 5.6.3. A hőcserélők belépő jellemzőinek ismeretében a kilépő jellemzők meghatározása primer oldalon soros kapcsolásra az 5.2/a ábra szerint
- 5.6.4. A hőcserélők előírt kilépő jellemzőihez a szükséges belépő jellemzők meghatározása. Inverz feladat
- 5.6.1. A fűtési hőcserélő
- 5.1. A hőszállítás feladata
- 6. A hőigények meghatározása
- 6.1. A hőigények valószínűség-elméletének vizsgálata
- 6.1.1. A fűtési hőigény valószínűségi jellege
- 6.1.2. Egy fűtési fogyasztó hőigényének bizonytalansága, a valószínűség-eloszlás meghatározása
- 6.1.3. Az egyidejű fűtési hőigények meghatározása a fogyasztók csoportjára
- 6.1.4. A használatimelegvíz-igények valószínűségi jellege
- 6.1.5. Az együttes fűtési és használatimelegvíz-igények valószínűségi jellege
- 6.1.6. A távhőrendszer (hálózat) hőveszteségének valószínűségi jellege
- 6.1.1. A fűtési hőigény valószínűségi jellege
- 6.2. Üzemelő távhőrendszer hőigényének statisztikája a külső hőmérséklet függvényében. A regresszióanalízis alkalmazása
- 6.3. Példák és feladatok
- 6.1. A hőigények valószínűség-elméletének vizsgálata
- 1. Bevezetés
- II. HŐSZÁLLÍTÁS
- 7. Az áramló közeg hidraulikai és termikus paramétereinek számítása állandósult állapotra
- 8. A hőveszteség számítása
- 9. A nyomásveszteség számítása csőben áramló forróvízre
- 9.1. Súrlódásmentes, hőszigetelt (adiabatikus) áramlás
- 9.2. Súrlódásos, hőszigetelt (adiabatikus) áramlás. Áramlási veszteség, hidraulikai ellenállás
- 9.3. A forróvíz lehűlésének számítása. Politropikus, súrlódásos, kívülről fűtött vagy hűtött áramlás, állandó áramlási keresztmetszetű csőben
- 9.4. Politropikus, kívülről fűtött vagy hűtött áramlás súrlódás nélkül, állandó áramlási keresztmetszetű csőben
- 9.5. Izotermikus, izentropikus és izentalp súrlódásos áramlás, állandó áramlási keresztmetszetű csőben
- 9.6. Politropikus, súrlódásos áramlás, változó áramlási keresztmetszetű csőben
- 9.7. Politropikus áramlás súrlódás nélkül, hőátvitellel, változó áramlási keresztmetszetű csőben
- 9.8. Adiabatikus áramlás súrlódással, hőátvitel nélkül, változó áramlási keresztmetszetű csőben
- 9.9. Példák és feladatok a 9. fejezethez
- 9.1. Súrlódásmentes, hőszigetelt (adiabatikus) áramlás
- 10. Az áramló vízgőz jellemzőinek számítása ideális gázként
- 10.1. A gőzáramlás modellje: izotermikus ideális gázáramlás, állandó áramlási keresztmetszet, a cső mentén változó súrlódás
- 10.2. A gőzáramlás modellje: ideális gáz izentalp áramlása
- 10.3. A gőzáramlás modellje: ideális gáz adiabatikus áramlása, állandó áramlási keresztmetszet, a cső mentén változó áramlási veszteség
- 10.4. A gőzáramlás modellje: ideális gáz izentrop áramlása, a cső mentén változó súrlódás és változó hőátvitel (hőleadás)
- 10.5. A szuperszonikus és szubszonikus áramlás összehasonlítása
- 11. Vízgőz áramlásának számítása a T–s diagram állapotfüggvényeinek alapulvételével
- 11.1. Nedves vagy száraz telített gőz áramlása
- 11.1.1. Politropikus áramlás, állandó áramlási keresztmetszet, a cső mentén változó súrlódás, változó hőveszteség
- 11.1.2. Politropikus áramlás, változó áramlási keresztmetszet, a cső mentén változó súrlódás és változó hőveszteség
- 11.1.3. Izochor áramlás, a cső mentén változó súrlódás, változó hőveszteség
- 11.1.4. Izentrop áramlás, a cső mentén változó súrlódás
- 11.1.5. Izobár és izoterm áramlás, a cső mentén változó súrlódás és változó hőátvitel
- 11.1.6. Izentalp áramlás, a cső mentén változó súrlódás és változó hőátvitel, állandó áramlási keresztmetszet
- 11.1.7. Izentalp áramlás, a cső mentén változó súrlódás, változó áramlási keresztmetszet
- 11.1.8. Politropikus áramlás súrlódás nélkül, állandó áramlási keresztmetszet
- 11.1.9. Adiabatikus áramlás, állandó áramlási keresztmetszet, a cső mentén változó súrlódás
- 11.1.10. Változó áramlási keresztmetszet mellett végbemenő „hiányos” áramlások, súrlódás és/vagy hőátvitel nélkül
- 11.1.1. Politropikus áramlás, állandó áramlási keresztmetszet, a cső mentén változó súrlódás, változó hőveszteség
- 11.2. Túlhevített vízgőz áramlása
- 11.2.1. Politropikus áramlás, a cső mentén változó súrlódás és változó hőveszteség
- 11.2.2. Izentrop áramlás, a cső mentén változó súrlódás
- 11.2.3. Izochor áramlás, állandó áramlási keresztmetszet, a cső mentén változó súrlódás és változó hőátvitel
- 11.2.4. Izentalp áramlás, változó áramlási keresztmetszet, a cső mentén változó súrlódással, hőbetáplálás nélkül
- 11.2.5. Izentalp áramlás, állandó áramlási keresztmetszet, a cső mentén változó súrlódás és hőátvitel
- 11.2.6. Izoterm áramlás, állandó áramlási keresztmetszet, a cső mentén változó súrlódás és hőátvitel
- 11.2.7. Politropikus áramlás, állandó áramlási keresztmetszet, a cső mentén változó hőátvitel, súrlódás nélkül
- 11.2.8. Adiabatikus áramlás, állandó áramlási keresztmetszet, a cső mentén változó súrlódás
- 11.2.9. Izobár áramlás, állandó áramlási keresztmetszet, a cső mentén változó súrlódás és változó hőátvitel
- 11.2.10. Változó keresztmetszetű csőben végbemenő speciális súrlódásos áramlások
- 11.1. Nedves vagy száraz telített gőz áramlása
- 12. Példák és feladatok a 11. fejezethez
- 13. Tartályban tárolt közegek fűtése vagy hűtése
- 14. A távfűtőhálózatok hidraulikai analízisének kérdései állandósult áramlás esetén
- 14.1. Csővezeték-hálózatok hidraulikai analízisének módszerei
- 14.2. Csőhálózatok gráfja és topológiai leírása
- 14.3. A csőhálózati áramlások megmaradási egyenletei, „peremfeltételei” és meghatározottsága
- 14.4. A csőhálózati áramlást leíró megmaradási egyenletek megoldása
- 14.5. A csőhálózatokban történő áramlás variációs elve
- 14.1. Csővezeték-hálózatok hidraulikai analízisének módszerei
- 15. Az áram- és nyomáskép, valamint a betáplálási jellemzők meghatározása speciális hurkolt nyomvonalú távfűtőhálózatokban, előírt fogyasztási kép esetén: a hidraulikai analízis alapfeladata
- 15.1. Az optimális áramlási kép meghatározása több és változtatható mértékű betáplálás esetén a disszipációs munka vagy a betáplálási munka minimalizálásával
- 15.2. Egyetlen hurkot tartalmazó körvezetékes távfűtőhálózat hidraulikai analízise az alapfeladat esetében. Az általános megoldás előállítása
- 15.3. Sugarasan összekötött hurkolt távfűtőhálózatok hidraulikai analízise
- 15.4. Optimális sugaras üzemmód keresése hurkolt (körvezetékes) távfűtőhálózatban a körvezeték felnyitásával és szakaszolással
- 15.5. Az alapfeladat sugaras nyomvonalú távfűtőhálózatokra. Két vagy több betáplálási pontú sugaras távfűtőhálózat előírt fogyasztásokkal. A betáplálások optimális mértékének meghatározása
- 15.1. Az optimális áramlási kép meghatározása több és változtatható mértékű betáplálás esetén a disszipációs munka vagy a betáplálási munka minimalizálásával
- 16. Az áram-, nyomás-, valamint a fogyasztási kép meghatározása előírt betáplálási jellemzők esetén: a hidraulikai analízis inverz feladata
- 16.1. Egyszeresen összefüggő gráfú (hurkolt sugaras) csőhálózatok azonos értékű fogyasztóhelyi potenciálokkal
- 16.2. Egyszeresen összefüggő gráfú (hurkolt sugaras) csőhálózatok különböző értékű fogyasztóhelyi potenciálokkal
- 16.3. Kétszeresen összefüggő gráfú (tiszta hurkolt) csőhálózatok előírt elvételi ellenállások mellett
- 16.4. Korlátos szállítóképességű csőszakaszokkal rendelkező hálózatok maximális szállítóképességének vizsgálata
- 16.5. Csővezeték-hálózatok hidraulikai analízisének módszerei összenyomható folyadékok állandósult áramlása esetén
- 16.1. Egyszeresen összefüggő gráfú (hurkolt sugaras) csőhálózatok azonos értékű fogyasztóhelyi potenciálokkal
- 17. Sugaras hálózatok hidraulikai analízise az eredő hidraulikai ellenállások módszerének felhasználásával
- 17.1. Az eredő (helyettesítő) ellenállás meghatározása hálózatrészekre
- 17.2. Sugaras hálózatok hidraulikai analízise
- 17.3. Csőhálózatszakaszok ismeretlen ellenállásainak identifikációja
- 17.4. Forróvizes távhőrendszerek hidraulikai szállítókapacitásának meghatározása számítással
- 17.5. Példák, feladatok
- 17.6. Nyomáslengés figyelembevétele a mértékadó nyomás meghatározásához
- 7. Az áramló közeg hidraulikai és termikus paramétereinek számítása állandósult állapotra
- III. SZERKEZETEK, TERVEZÉS, LÉTESÍTÉS
- 18. Forróvizes távhőellátó rendszerek felépítése, tervezése, létesítése
- 18.1. Távhőtermelő létesítmények tervezése és létesítése
- 18.2. A forróvizes távhőellátó vezetékek (vezetékrendszerek) szerkezeti elemei, tartozékai és műtárgyai
- 18.3. A távhővezetékek szilárdsági méretezése
- 18.4. A hőtágulásból eredő feszültségek
- 18.5. Közvetlenül földbe fektethető vezetékrendszerek
- 18.6. Forróvíz-rendszerek elzárószerelvényei
- 18.7. A távhővezeték üzemeltetésének és építésének gyakorlati szempontjai
- 19. A hőközpontok fajtái, felépítésük, szabályozásuk és kapcsolási sémák
- 19.1. Változó tömegáramú távhőrendszerek hőközpontjai
- 19.2. A változó tömegáramú hőközpontok lehetséges kapcsolásai
- 19.2.1. Változó tömegáramú hőközpontokban alkalmazott kapcsolások
- 19.2.2. Párhuzamos kapcsolású hőközpont
- 19.2.3. Párhuzamos kapcsolású fűtési és HMV-körrel rendelkező hőközpont, kétlépcsős HMV-termeléssel, szabályozott előfűtő hőcserélővel
- 19.2.4. Változó tömegáramú, soros kapcsolású fűtési és HMV-körrel rendelkező hőközpont, HMV primer rásegítő (befecskendező) ággal (győri kapcsolás)
- 19.2.5. Változó tömegáramú hőközpont, automatikus soros-párhuzamos kapcsolással, egylépcsős HMV-termeléssel
- 19.2.1. Változó tömegáramú hőközpontokban alkalmazott kapcsolások
- 20. A DDC-rendszerű elektronikus szabályozók alkalmazása hőközpontokban fűtés és HMV-szabályozására
- 20.1. A TREND DDC-szabályozók hardverfelépítése
- 20.1.1. Általános felépítés és jellemzők
- 20.1.2. Bemenetek
- 20.1.3. Kimenetek
- 20.1.4. Adattárolás
- 20.1.5. A fűtés- és HMV-szabályozást végző DDC-k működtető programjának általános lehetőségei
- 20.1.6. Naptárfunkciók
- 20.1.7. Beépített hibanyilvántartó rendszer
- 20.1.8. Szolgáltatás
- 20.1.9. Kezelői felület
- 20.1.10. Telepítés
- 20.1.11. Felügyeleti lehetőségek
- 20.1.12. A TREND IQ221 típusú DDC-szabályozó
- 20.1.1. Általános felépítés és jellemzők
- 20.2. A TREND DDC-szabályozók működtető szoftvere
- 20.3. Hőközponti szabályozás DDC-vel
- 20.3.1. Fűtési körök szabályozása DDC-szabályozóval
- 20.3.1.1. A DDC működtető programjának alapvető beállítási paraméterei
- 20.3.1.2. Visszatérő hőmérsékletre történő szabályozás
- 20.3.1.3. Előremenő hőmérsékletre történő szabályozás
- 20.3.1.4. Éjszakai fűtéscsökkentés
- 20.3.1.5. Éjszakai fűtés lekapcsolása
- 20.3.1.6. Külső hőmérséklet szerinti lekapcsolás
- 20.3.1.1. A DDC működtető programjának alapvető beállítási paraméterei
- 20.3.2. A HMV-termelés szabályozása DDC-szabályozóval
- 20.3.1. Fűtési körök szabályozása DDC-szabályozóval
- 20.4. A HMV-termelés szabályozása előnykapcsolás alkalmazásával
- 20.4.1. A HMV előnykapcsolásában rejlő lehetőségek
- 20.4.2. Hidraulikai méretezéssel megvalósított előnykapcsolás
- 20.4.3. DDC-vel vezérelt előnykapcsolás szoftveres megoldása
- 20.4.3.1. A szoftveres előnykapcsolás egy lehetséges algoritmusa
- 20.4.3.2. A jelenlegi szoftveres előnykapcsolási algoritmus alkalmazásának korlátai
- 20.4.3.3. Szoftveres előnykapcsolás alkalmazásának lehetősége állandó tömegáramú, hagyományos kialakítású hőközpontokban
- 20.4.3.4. Szoftveres előnykapcsolás alkalmazása változó tömegáramú hőközpontban
- 20.4.3.1. A szoftveres előnykapcsolás egy lehetséges algoritmusa
- 20.4.1. A HMV előnykapcsolásában rejlő lehetőségek
- 20.5. Tömegáram-takarékos üzemvitel megvalósítása kompakt szelepekkel szerelt hőközpontok esetében
- 20.1. A TREND DDC-szabályozók hardverfelépítése
- 21. A hőközpontok tervezése, kiválasztása, telepítése. Ajánlatkérés és a műszaki tartalom előírása változó tömegáramú kompakt hőközpont tervezéséhez és telepítéséhez (a Budapesti Távhőszolgáltató Zrt. példája)
- 21.1. Tételjegyzék
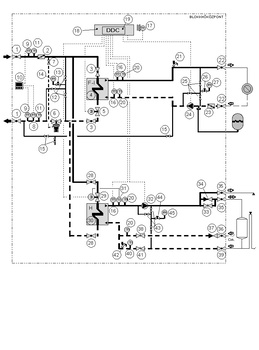
- 21.2. Megkívánt kapcsolások
- 21.3. A hőközpontok üzeme a névlegestől eltérő munkapontokban
- 21.3.1. A hőcserélők belépő jellemzőinek ismeretében a kilépő jellemzők meghatározása primer oldalon soros kapcsolású hőközpontokban előnykapcsolás nélkül. Alapfeladat
- 21.3.2. A hőcserélők felé támasztott teljesítményigények ismeretében a szükséges belépő jellemzők meghatározása primer oldalon soros kapcsolású hőközpontokra előnykapcsolás alkalmazásakor. Inverz feladat
- 21.3.3. A hőcserélők előírt kilépő jellemzőihez optimális belépő jellemzők meghatározása primer oldalon soros kapcsolású hőközpontokra
- 21.3.4. Optimális hőközpont tervezése
- 21.3.5. A hőcserélők belépő jellemzőinek ismeretében a kilépő jellemzők meghatározása primer oldalon tisztán párhuzamos kapcsolású hőközpontra. Alapfeladat
- 21.3.6. A hőcserélők kilépő jellemzőinek ismeretében a belépő jellemzők meghatározása primer oldalon tiszta párhuzamos kapcsolás esetén. Inverz feladat
- 21.3.1. A hőcserélők belépő jellemzőinek ismeretében a kilépő jellemzők meghatározása primer oldalon soros kapcsolású hőközpontokban előnykapcsolás nélkül. Alapfeladat
- 21.1. Tételjegyzék
- 22. A forróvizes távhőellátó rendszer létesítésének komplex tervezése
- 23. A hálózat nyomvonalának és a vezetéktípusnak a kiválasztása
- 24. A vezetékrendszer átmérőinek meghatározása
- 24.1. Sugaras rendszerű csőhálózatok átmérőinek hagyományos tervezése
- 24.2. Sugaras rendszerű csőhálózatok átmérőinek meghatározása parciális optimalizációval
- 24.3. Hurkolt csőhálózatok optimalitási kérdései
- 24.4. A sztochasztikus fogyasztási igények beillesztése az optimalizációs modellek alapadatrendszerébe
- 24.5. Körvezetékek optimálása
- 24.6. Az ellátás megbízhatóságának gazdasági elvű tervezése
- 24.1. Sugaras rendszerű csőhálózatok átmérőinek hagyományos tervezése
- 25. A forróvizes távhőellátó rendszer mértékadó hidraulikai és termikus paramétereinek meghatározása komplex optimálással
- 26. A forróvíz-hőhordozójú távhőrendszerek biztonságtechnikai követelményei
- 26.1. Biztonságtechnikai szempontok és követelmények
- 26.2. Lényegesebb védelmek
- 26.3. A nyomástartás tervezése forróvíz-hőhordozójú távhőrendszerekben
- 26.4. Vízelőkészítés
- 26.5. Névleges rendszernyomások
- 26.1. Biztonságtechnikai szempontok és követelmények
- 27. A keringetés tervezése
- 27.1. A forróvíz-rendszerek keringetőegységei
- 27.1.1. A szivattyú mint rendszerelem. Örvényszivattyúk
- 27.1.2. Az örvényszivattyú kialakításai és típusai
- 27.1.3. Az örvényszivattyúk hidraulikai és energetikai jellemzői
- 27.1.3.1. A szivattyúk volumetrikus szállítóképessége. A szivattyúk által szállított térfogatáram
- 27.1.3.2. Szivattyúk emelőmagassága (H), emelőnyomása (Δp)
- 27.1.3.3. A szivattyúk hatásfoka, hidraulikai teljesítménye és mechanikai teljesítményigénye
- 27.1.3.4. Az örvényszivattyúk szívóképessége és belső nyomásesése
- 27.1.3.5. A szivattyúk jelleggörbéi
- 27.1.3.6. A szivattyúk fordulatszáma
- 27.1.3.1. A szivattyúk volumetrikus szállítóképessége. A szivattyúk által szállított térfogatáram
- 27.1.4. Szivattyú- és hajtáskiválasztás
- 27.1.5. A villanymotor kiválasztása
- 27.1.6. Indítás. Üzemzavari helyzetek. Szivattyúkiesés. Vízütés, lengés a távhőrendszerekben és kiküszöbölésük
- 27.1.7. Szivattyúk kavitációja és kiküszöbölése
- 27.1.8. Az örvényszivattyúk párhuzamos üzeme
- 27.1.9. Soros üzem (egymás utáni kapcsolás)
- 27.1.10. Szivattyúzási energiamegtakarítási lehetőségek
- 27.1.1. A szivattyú mint rendszerelem. Örvényszivattyúk
- 27.2. A változó tömegáramú távhőrendszerek keringetésének rendszerszabályozása
- 27.3. Állandó értékű végponti nyomáskülönbségre történő szabályozás
- 27.4. Példák a nyomástartás tervezésére
- 27.1. A forróvíz-rendszerek keringetőegységei
- A szövegben említett magyar állami szabvány
- A tárggyal kapcsolatos magyar állami szabványok
- 18. Forróvizes távhőellátó rendszerek felépítése, tervezése, létesítése
- IV. ÜZEMELTETÉS
- 28. A forróvizes távhőellátó rendszerek üzemeltetésének komplex tervezése
- 28.1. A forróvizes távfűtőrendszerek optimális üzemeltetése
- 28.2. Optimális hőellátási programok: az optimális primer hőmérséklet-menetrend és az optimális keringetett forróvíz térfogatáramának meghatározása a hőigény függvényében
- 28.2.1. A változó tömegáramú forróvíz keringetésének hidraulikai és gazdasági előnyei
- 28.2.2. A változó tömegáramú forróvíz keringetési munkapontjainak beállítása és a keringetéshez szükséges energia meghatározása. A különböző szabályozásokkal elérhető megtakarítások összehasonlítása
- 28.2.3. Az optimális primer és szekunder forróvíz hőmérséklet-menetrend meghatározása a külső hőmérséklet, illetve a hőigény függvényében a primer oldalon soros kapcsolású hőközpontra
- 28.2.4. Az optimális primer forróvíz hőmérséklet-menetrend meghatározása a külső hőmérséklet, illetve a hőigény függvényében a primer oldalon tiszta párhuzamos kapcsolású hőközpontra
- 28.2.1. A változó tömegáramú forróvíz keringetésének hidraulikai és gazdasági előnyei
- 28.3. A változó tömegáramú forróvíz keringetésének szabályozása
- 28.4. A modern üzemvitel informatikája. Mért adatbázis, átvitel, értékelés, diszpécserközpont
- 28.1. A forróvizes távfűtőrendszerek optimális üzemeltetése
- 29. Nyomáskülönbség- és térfogatáram-szabályozás változó tömegáramú távhőrendszerben: a hidraulikai beszabályozás kérdései. Működés, eszközök, beállítás
- 29.1. A térfogatáram- és nyomáskülönbség-szabályozó szelepek alkalmazásának szükségessége
- 29.2. A hőközponti hidraulikai szabályozást végző szabályozószelepek konstrukciójáról
- 29.3. A hőközponti hidraulikai szabályozás alkalmazott eszközei a magyar távhőrendszerekben
- 29.4. A hidraulikai szabályozók beépítése, üzembe helyezése, beállítása, kezelése
- 30. Távhűtés
- 30.1. Előzmények, bevezetés
- 30.2. A különböző hűtési rendszerek termodinamikai összehasonlítása (Hőtranszformáció)
- 30.3. Abszorpciós hűtés
- 30.3.1. Az abszorpciós hűtés működési elve
- 30.3.2. A termokémiai hőtranszformátor legegyszerűbb, alapkapcsolása
- 30.3.3. Irreverzibilitások a termokémiai hőtranszformátorban
- 30.3.4. A termokémiai hőtranszformátor folyamatai az i–ξ diagramban
- 30.3.5. A termokémiai hőtranszformátor folyamatai a log p – 1/T diagramban
- 30.3.1. Az abszorpciós hűtés működési elve
- 30.4. Adszorpciós hűtés
- 30.1. Előzmények, bevezetés
- 31. Gázmotor és hőtranszformátor együttes alkalmazása
- 32. Kompresszoros és szorpciós rendszerek összehasonlítása
- 33. Abszorpciós és adszorpciós rendszerek összehasonlítása
- 34. Távhűtőrendszer megvalósítása
- 35. Megújuló energiák felhasználása a távfűtésben
- 35.1. A biomasszáról
- 35.2. Faapríték-tüzelő kazántípusok
- 35.2.1. Kis teljesítményű kazán csigás tüzelőanyag-betolással (35.2.1. ábra).
- 35.2.2. Közepes teljesítményű kazán, vándorrostélyos tüzelőberendezéssel (35.2.2. ábra)
- 35.2.3. Nagy teljesítményű kazán lépcsős, mozgó rostélyos tüzelőberendezéssel, előtéttüzeléssel (35.2.3. ábra)
- 35.2.4. Nagy teljesítményű kazán fluidágyas tüzeléssel (35.2.4. ábra)
- 35.2.5. A fatüzelés környezetterhelése
- 35.2.6. Lehetőségek a tüzeléssel járó környezetterhelés mérséklésére
- 35.2.7. A körmendi távfűtőrendszer alapkapcsolása
- 35.2.1. Kis teljesítményű kazán csigás tüzelőanyag-betolással (35.2.1. ábra).
- 36. Geotermális bázisú távhőellátás
- 36.1. A hazai geotermális energiával működő városi távhőrendszerek
- 36.2. A geotermális energia mint megújuló energiaforrás
- 36.3. Hévízkutatás és termelés
- 36.4. Geotermálisenergia-hasznosítási változatok
- 36.5. Hévízhasznosítás villamosenergia-termelés nélkül
- 36.6. Hévízkút készítése
- 36.7. Vízhozamnövelés
- 36.1. A hazai geotermális energiával működő városi távhőrendszerek
- 28. A forróvizes távhőellátó rendszerek üzemeltetésének komplex tervezése
- MELLÉKLETEK
- I. Melléklet [26] és [28] alapján. Az Isoplus-rendszerű távfűtővezeték-rendszerek
- II. Melléklet. Tervezési példa korszerű, közvetlenül talajba fektetett távhővezeték létesítésére
- III. Melléklet. Tervezési példa gőzvezeték létesítéséhez
- IV. Melléklet. Előregyártott blokkhőközpontok tervezése és ajánlatkérés a Budapesti Távhőszolgáltató Zrt. gyakorlata szerint
- 1. Előzmények
- 2. A hőhordozó közegek főbb műszaki jellemzői
- 3. A blokkhőközpont kialakításának általános követelményei
- 3.1. Funkcionális követelmények
- 3.2. Méretezési követelmények
- 3.3. A szerkezeti kialakítás követelményei
- 3.4. A blokkhőközpont egyéb követelményei
- 3.5. A csőkötések, szerelvénycsatlakozás követelményei
- 3.6. Csőanyag-minőségi követelmények
- 3.7. Gyártási és szerelési előírások
- 3.8. Elhelyezendő dokumentumok, táblák, jelzések
- 3.1. Funkcionális követelmények
- 4. A blokk primer oldali kialakításával kapcsolatos követelmények
- 5. A fűtési kör szekunder oldalának kialakításával kapcsolatos követelmények
- 6. A HMV-kör szekunder oldali kialakításával kapcsolatos követelmények
- 7. A berendezések, szerelvények és a blokk egyéb elemeinek műszaki követelményei
- 7.1. Primer főelzáró (1. tétel)
- 7.2. Primer oldali szennyfogó szűrő (2. tétel)
- 7.3. Primer oldali szakaszoló elzáró – F1 fűtési kör (3. tétel)
- 7.4. Fűtési hőcserélő – F1 fűtési kör (4. tétel)
- 7.5. Egyutú motoros szabályozószelep – F1 fűtési kör (5. tétel)
- 7.6. Térfogatáram- és nyomáskülönbség-szabályozó (6. tétel)
- 7.7. Elzáró – térfogatáram- és nyomáskülönbség-szabályozó impulzusvezetékbe (7. tétel)
- 7.8. A hőmennyiségmérő térfogatáram-jeladója (8. tétel)
- 7.9. A hőmennyiségmérő hőmérséklet-érzékelője (9. tétel)
- 7.10. A hőmennyiségmérő integrátora (10. tétel)
- 7.11. Primer hőmérő (11. tétel)
- 7.12. Elzáró – primer oldali nyomásmérő impulzusvezetékbe (12. tétel)
- 7.13. Nyomásmentesítő manométercsap – primer oldali manométerhez (13. tétel)
- 7.14. Primer oldali manométer (14. tétel)
- 7.15. Elzáró – szekunder töltő vezetékbe (primer visszatérőről töltés) (15. tétel)
- 7.16. Hőmérséklet-érzékelő (16. tétel)
- 7.17. Külsőhőmérséklet-érzékelő (17. tétel)
- 7.18. Elektromos szekrény(ek) (18. tétel)
- 7.19. Szabályozó elektronika (19. tétel)
- 7.20. Szekunder hőmérő (20. tétel)
- 7.21. Rugóterhelésű biztonsági szelep – F1 fűtési kör (21. tétel)
- 7.22. Szekunder fűtési főelzáró – F1 fűtési kör (22. tétel)
- 7.23. Szekunder szennyfogó szűrő – F1 fűtési kör (23. tétel)
- 7.24. Keringetőszivattyú – F1 fűtési kör (24. tétel)
- 7.25. Elzáró – szekunder fűtési kör manométerének impulzusvezetékébe (25. tétel)
- 7.26. Nyomásmentesítő manométercsap – szekunder fűtési kör manométeréhez (26. tétel)
- 7.27. Manométer – szekunder fűtési körbe (27. tétel)
- 7.28. Primer oldali szakaszoló elzáró – HMV-kör (28. tétel)
- 7.29. Egyutú motoros szabályozószelep – HMV-kör (29. tétel)
- 7.30. HMV-hőcserélő (30. tétel)
- 7.31. Túlhevülésvédő termosztát – HMV-kör (31. tétel)
- 7.32. Keringetőszivattyú – HMV-kör (32. tétel)
- 7.33. Fojtószelep – tároló-töltő vezetékbe (33. tétel)
- 7.34. Visszacsapó szelep – tároló-töltő vezetékbe (34. tétel)
- 7.35. HMV-főelzáró (35. tétel)
- 7.36. Cirkuláció főelzárója (36. tétel)
- 7.37. Visszacsapó szelep – cirkulációs vezetékbe (37. tétel)
- 7.38. Mérő-beszabályozó szelep – a cirkulációs vezetékbe (38. tétel)
- 7.39. Hidegvíz-főelzáró (39. tétel)
- 7.40. Hidegvíz-hőmérő (40. tétel)
- 7.41. Mérő-beszabályozó szelep – hidegvíz-vezetékbe (41. tétel)
- 7.42. Rugóterhelésű biztonsági szelep – HMV-kör (42. tétel)
- 7.43. Elzáró – szekunder HMV-kör manométerének impulzusvezetékébe (43. tétel)
- 7.44. Nyomásmentesítő manométercsap – szekunder HMV-kör manométeréhez (44. tétel)
- 7.45. Manométer – szekunder HMV-körbe (45. tétel)
- 7.46. Primer oldali szakaszoló elzáró – F2 fűtési kör (46. tétel)
- 7.47. Fűtési hőcserélő – F2 fűtési kör (47. tétel)
- 7.48. Egyutú motoros szabályozószelep – F2 fűtési kör (48. tétel)
- 7.49. Rugóterhelésű biztonsági szelep – F2 fűtési kör (49. tétel)
- 7.50. Szekunder fűtési főelzáró – F2 fűtési kör (50. tétel)
- 7.51. Szekunder szennyfogó szűrő – F2 fűtési kör (51. tétel)
- 7.52. Szekunder keringetőszivattyú – F2 fűtési kör (52. tétel)
- 7.53. Kompakt távhőszabályozó szelep (53. tétel)
- 7.1. Primer főelzáró (1. tétel)
- 8. Az elektromos szekrény részletes követelményei
- 9. Melléklet
- 9.1. Üzemi fűtési menetrend (névleges 150/80 °C)
- 9.2. Üzemi fűtési menetrend (névleges 130/80 °C)
- 9.3. Vízminőségek a főváros különböző területein
- 9.4. A Blokkhőközpontok alapterület-igényének megengedett maximális értékei
- 9.5. DDC szabályozó beépítési méretei, csatlakozási pontjai
- 9.6. Villamos kapcsolási vázlat
- 9.7. Tételjegyzék
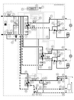
- 9.8. Megkívánt kapcsolások
- 9.9. A blokkhőközpont és a főberendezések érvényességi táblázatai („J” iratminták)
- 9.9.1. Blokkhőközpont
- 9.9.2. Fűtési hőcserélő F1 fűtési kör (4. tétel)
- 9.9.3. Motoros szabályozószelep – F1 fűtési kör (5. tétel)
- 9.9.4. Kombinált térfogatáram- és nyomáskülönbség-szabályozó szelep (6. tétel)
- 9.9.5. Hőmennyiségmérő (8., 9.,10. tétel)
- 9.9.6. Szekunder keringetőszivattyú F1 fűtési kör (24. tétel)
- 9.9.7. Motoros szabályozószelep – HMV-kör (29. tétel)
- 9.9.8. HMV-hőcserélő (30. tétel)
- 9.9.9. HMV-köri keringetőszivattyú (32. tétel)
- 9.9.10. Fűtési hőcserélő F2 fűtési kör (47. tétel)
- 9.9.11. Motoros szabályozószelep – F2 fűtési kör (48. tétel)
- 9.9.12. Szekunder keringető szivattyú F2 fűtési kör (52. tétel)
- 9.9.13. Kompakt távhőszabályozó szelep – F1 fűtési kör (53. tétel)
- 9.9.1. Blokkhőközpont
- 9.1. Üzemi fűtési menetrend (névleges 150/80 °C)
- FELHASZNÁLT IRODALOM
Kiadó: Akadémiai Kiadó
Online megjelenés éve: 2023
ISBN: 978 963 454 866 9
A könyv áttekinti a távhőellátás, távhőszállítás tervezésének és üzemeltetésének teljes ismeretanyagát. Ismerteti az alapvető definíciókat, a műszaki, technológiai és jogi fogalmakat, a rendszerek felépítését, alkotóelemeit, típusait.
Bemutatja a hőigények valószínűségi, kockázati elvű meghatározásának módszertanát, a hőveszteség-számítást, a távhőellátó hálózatok hidraulikai analízisének feladatait, a keringetés tervezését.
Foglalkozik a vezetékrendszerek létesítésével, a hőközpontok típusaival, kapcsolásával és értékelésével, bemutatja a rendszerek komplex tervezésének és üzemeltetésének optimalizációját, szabályozását és a DDC-technikákat, a telemechanikai és informatikai elemeket.
A könyv a felsőoktatásban tankönyvként szolgál, de egyben a tervezőmérnök számára is a legkorszerűbb ismeretanyagot közvetíti.
Hivatkozás: https://mersz.hu/garbai-jasper-tavhoellatas-hoszallitas//
BibTeXEndNoteMendeleyZotero

